
The ZDG series vibrating fluidized bed dryer is widely used for drying, cooling, and humidifying powder and granular materials in industries such as chemical, light industry, pharmaceutical, food, plastics, grain and oil, slag, salt production, and sugar.
Ordinary fluidized bed dryers may have the following problems when drying granular materials:
(1) when the particle size is small, it may form channel flow or dead zone;
(2) When the particle distribution range is large, entrainment will be quite severe;
(3) Due to the backmixing of particles, the retention time of materials in the machine varies, resulting in uneven moisture content of dried particles;
(4) When the humidity of the material is slightly high, agglomeration and agglomeration phenomena may occur, leading to deterioration of fluidization. In order to overcome the above problems, several modified fluidized beds have emerged, among which the vibrating fluidized bed is a relatively successful modified fluidized bed dryer.
Vibration fluidized bed is the application of mechanical vibration to the fluidized bed. Adjust the vibration parameters to achieve ideal piston flow in a regular fluidized bed with severe backmixing during continuous operation. Meanwhile, due to the introduction of vibration, the above-mentioned problems of ordinary fluidized beds will be significantly improved.
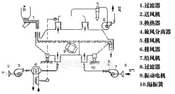
The material enters the machine from the feed port. Under the action of vibration force, the material is thrown along the horizontal fluidized bed and moves forward continuously. After the hot air passes through the fluidized bed upward to exchange heat with the wet material, the wet air is removed by the cyclone separator and discharged by the exhaust outlet. The dry material is discharged through the discharge port.

1, the vibration source is driven by vibration motor, smooth operation, easy maintenance, low noise, long life.
2, fluidization symmetry, no dead Angle and blow through phenomenon, can obtain uniform drying, cooling products.
3, good adjustability, wide application. The thickness of the material layer and the speed and amplitude of movement in the machine can be adjusted continuously.
4, small damage to the surface of the material. It can be used for the drying of fragile materials, and does not affect the working effect when the material particles are irregular.
5, the use of fully enclosed structure. Effectively prevent cross-pollution between materials and air, and clean working environment.
6, high mechanical efficiency and thermal efficiency, good energy saving effect, energy saving 30 to 60% than the general drying device.

It is suitable for drying and cooling of powder and granular materials in chemical, pharmaceutical, food, dehydrated vegetables, grain, mineral and other industries. Such as: citric acid, monosodium glutamate, borax, ammonium sulfide, compound fertilizer, radish shreds, soybean meal, wine lees, seeds, slag, sugar and so on.



The above evaporation rate is a large evaporation rate.


Previous :none!